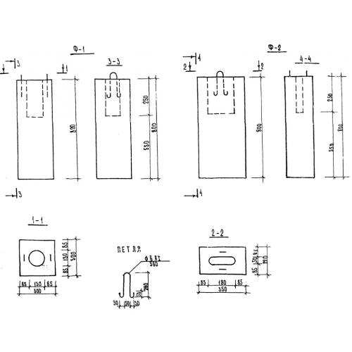
Ф-1

Чертеж изделия:
Характеристики изделия:
ПараметрЗначение
длина300 мм
ширина300 мм
высота800 мм
вес161 кг
серияТП 320-55

Ф-1 Фундаменты под ограждения. Малые архитектурные формы и элементы благоустройства улиц, дорог, площадей по серии ТП 320-55.