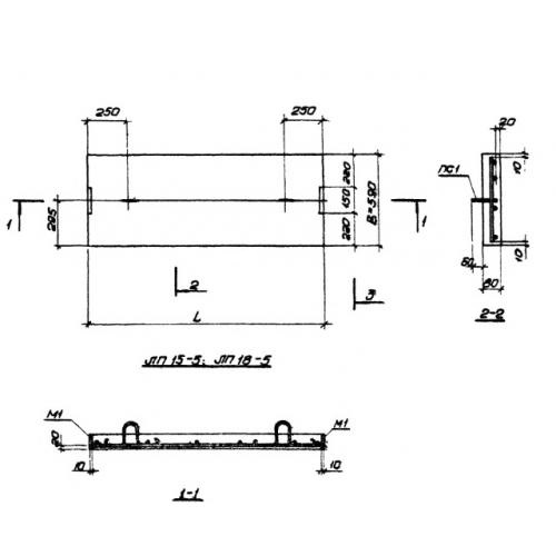
ЛП 15-5 лестничные площадки

Чертеж изделия:
Характеристики изделия:
ПараметрЗначение
длина1500 мм
ширина590 мм
высота80 мм
масса180 кг
нормативный документСерия 1.450-1

 ЛП 15-5 Площадки для междуэтажных лестничных маршей Серия 1.450-1.