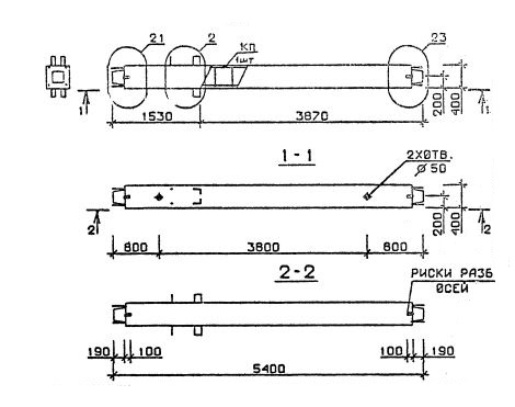
КС 54

Чертеж изделия:
Характеристики изделия:
ПараметрЗначение
длина5400 мм
ширина400 мм
высота400 мм
масса2159 кг
нормативный документСерия 1.020.1-2с/89

КС 54  Колонны средние Серия 1.020.1-2с/89.